(Source: CnEVPost)
Chinese electric car company Xpeng Motors disclosed a patent on June 1 for a vehicle thermal management system that could improve battery heat dissipation if used in mass-production models.
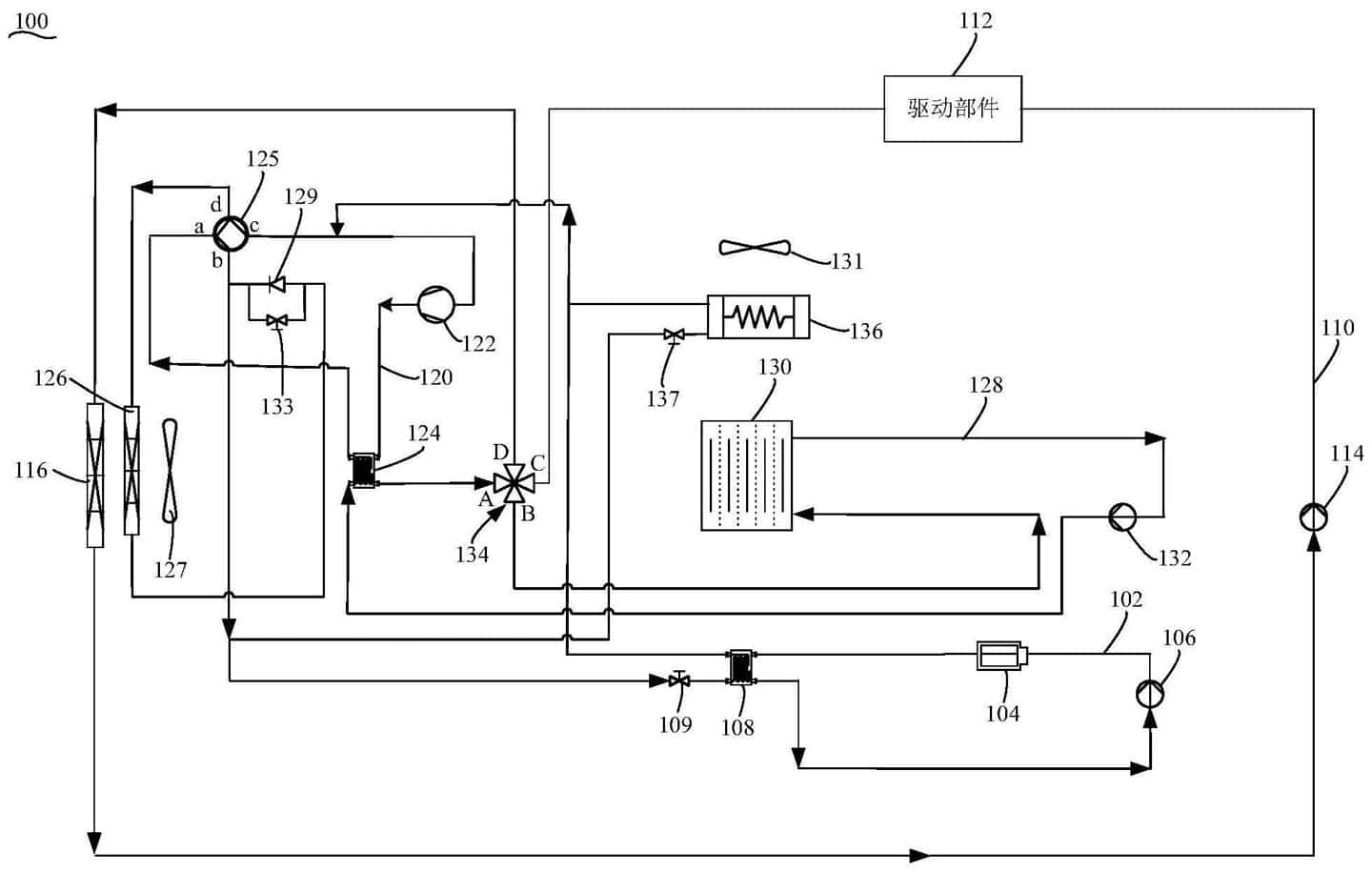
According to data provider Qichacha, the patent was filed on Jan. 7, and its abstract shows that the thermal management system improves the ability to dissipate heat from the battery by cooling both poles of the refrigerant.
The system includes a battery set on a first circuit, a first pump and a first heat exchanger, a drive component set on a second circuit, a second pump and a heat sink, which is used to cool the liquid in the second circuit.
These components are managed in a way set by Xpeng that allows the battery to be cooled by the liquid therein.
Xpeng was founded in 2014 and went public on the New York Stock Exchange in 2020.
The company released data Tuesday showing it delivered 5,686 units in May, up 483 percent from a year ago.
Among them, Xpeng P7 deliveries reached 3,797 units, the highest monthly delivery record since the mass delivery in July 2020.
By the end of May 2021, the cumulative Xpeng deliveries for the year reached 24,173 units, more than five times the number of units delivered in the same period last year.
The Xpeng P7 lithium iron phosphate version has seen strong market demand since its launch in March this year, Xpeng added.
Deliveries of the model began in May and in its first month it drove overall monthly deliveries of the P7 to a record-breaking level, with sales up 27 percent from April.

